Heizung läuft nicht, Explorer 80

Starter, Lichtmaschine, Beleuchtung, Instrumente
Antworten
andy23
Beiträge: 9
Registriert: 4. Januar 2022, 14:04

Heizung läuft nicht, Explorer 80

Beitrag von andy23 »

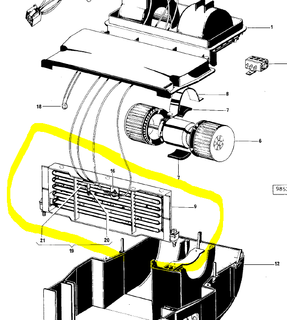
IMG_1041.jpg
Hallo, bei meinem Same Explorer 80 , Bj86 läuft die Heizung nicht.

Ich habe den anderen Beitrag, bzw. den Beitrag auf Landtreff darüber schon gelesen, dennoch werde ich nicht ganz schlau davon, da ich kein Elektriker bin (so einen werd ich noch hinzuziehen müssen :D )

Also meine Lüftung funktioniert tipi topi (da ich diese schon repariert hab ;)) mit den drei Stufen.

Wie läuft das ganze dann mit der Heizung ab? Da ist ja eine Wechselstromgenerator, de aussieht wie die Lichtmaschine, oder?
Dieser erzeugt Strom und dann??? wird damit eine Heizspule gewärmt und über die Lüftung kommt dann die warme Luft in die Kabine? oder wie läuft das ganze?

Welche ist hier der Heizungsgenerator im Bild? oder bin ich da ganz falsch?
Benutzeravatar
Eidgenoss
Beiträge: 159
Registriert: 14. Januar 2015, 09:03

Re: Heizung läuft nicht, Explorer 80

Beitrag von Eidgenoss »

Hallo Andy

Der vordere mit den 2 dicken Kabeln ist der Heizungsalternator dieser heizt die Heizwicklung unter der Haube direkt vor der Kabine auf, geregelt wird das ganze über das Poti links unter dem Armaturenbrett, Heizung läuft erst wenn Lüfter eingeschaltet
Das ist in groben Zügen die Funktion. Die Lüftung im Kabinendach hat nichts mit der Heizung zu tun.

Gruss
Richi
Benutzer 1801 gelöscht

Re: Heizung läuft nicht, Explorer 80

Beitrag von Benutzer 1801 gelöscht »

Hallo,
vielleicht sollte man das der Reihe nach erklären.
Bei dir rechts im Bild - das rot umrandete ist die Lichtmaschine. Diese lädt im Regelfall die Batterie.

Von der Batterie werden alle elektrischen Verbraucher gespeist - Licht, Heizung, Klimaanlage ... .

Direkt für den Betrieb aller Komponenten ist die Lima nicht geeignet. Sie liefert kurzfristig nicht annähernd so viel Strom - wie ihn mancher Verbraucher benötigt - dafür gibts die Batterie.

Sie liefert genug Strom um Spitzen abzudecken und zudem eine konstante Spannung. Die Lima gibt ihre Spannung abhängig von der Drehzahl ab - also von 12 - 14 Volt. Die Batterie muss ja geladen werden.

Also wird deine Heizung von der Batterie mit Strom/ Spannung versorgt und die Batterie wird von der Lima geladen.

Zur Heizung - da gibt es unterschiedlichste Varianten und Bauarten. In der Regel wird eine Heizwendel erwärmt - die von einem Lüfter angeblasen wird. Dadurch erwärmt sich die Luft - die dann in die Kabine wandert. Beim Kfz funktioniert das mit Wasser und nem Wärmetauscher.

Die Heizung wird mittels Ein und Aus Schalter und einer Regelung bedient. Wie Richi schon sagte macht das bei deiner Heizung der Alternator - welcher über ein Potentionmeter mit unterschiedlicher Spannung/ Strom versorgt wird. Dadurch kannst du die Heizleistung regeln.

Das alles ist wirklich nur grob erklärt - vielleicht lässt du dir alles genau am Traktor vom Elektriker deines Vertrauens erklären - oder schaust bei Wikipedia rein.

Gruss Andi
andy23
Beiträge: 9
Registriert: 4. Januar 2022, 14:04

Re: Heizung läuft nicht, Explorer 80

Beitrag von andy23 »

Ok, danke das hilft mir schon mal einiges weiter ;)
Unbenannt.PNG
und das hier ist das Heizelement, oder?

Im dach hab ich sowieso keine Lüftung.

Dann hab ich soweit alles verstanden. Werd mir dann einen Elektriker holen und ihm erklären wie das so grob funktioniert, dass er dann alles durchmessen kann, um herauszufinden was nicht mehr funktioniert.

LG
Benutzer 1801 gelöscht

Re: Heizung läuft nicht, Explorer 80

Beitrag von Benutzer 1801 gelöscht »

Ja richtig interpretiert! Das gelb Umrandete ist das Heizelement und das Teil mit der Nummer 16 sollte entweder ein Temperaturfühler oder eine Thermosicherung ( Bimetall ) sein.
andy23
Beiträge: 9
Registriert: 4. Januar 2022, 14:04

Re: Heizung läuft nicht, Explorer 80

Beitrag von andy23 »

Ok alles klar. Danke für eure Hilfe 👌🏻
andy23
Beiträge: 9
Registriert: 4. Januar 2022, 14:04

Re: Heizung läuft nicht, Explorer 80

Beitrag von andy23 »

Hey, ich würde gerne nochmal das Thema mit der Heizung aufrollen.

Also der Heizungsalternator hat keinen Strom geliefert. Dieser konnte repariert werden (Dioden waren kaputt).
Das ganze wieder eingebaut und siehe da, es läuft noch immer nicht.
Der Alternator liefert nach wie vor keinen Strom.
Erregerstrom für den Betrieb funktioniert allerdings.

Liefert der Alternator eventuell keinen Strom, wenn das Heizelement auch kaputt wäre? Das der Alternator nach wie vor kaputt ist, kann natürlich auch sein (Sollte es aber eigentlich nicht).
Was kann ich da sonst noch überprüfen, bzw. was kann da noch sein?

LG
Benutzer 1801 gelöscht

Re: Heizung läuft nicht, Explorer 80

Beitrag von Benutzer 1801 gelöscht »

Hallo nochmal :) ,
hast du den Alternator ( Generator ) einmal getestet - nach der Reparatur?
Bei allem Folgenden sei gesagt - ein Schaltplan wäre schön, denn nur so kann die Ursache gefunden werden ! Ne Ferndiagnose ist immer schwer.
Hast du von Folgendem keine Ahnung - frage deinen Elektriker des Vertrauens! Der findet den Fehler mit Sicherheit! Nichts Wissen macht nichts und ist keine Schande - aber das Wissen - Wen man fragen muss ist unbezahlbar, oder das Wissen - wo es geschrieben ist! :)
Es nützt wenig, wenn hier Viele schreiben und du stehst allein da. Dein Elektriker misst das ganze durch - und genau Den kannst du nach der Funktion fragen! Jener Welcher den Alternator repariert hat - sollte auch weitere Fehler finden können!

Es kann gut möglich sein, das dein Heizelement kaputt ist.
Gehen zum Beispiel im Heizelement die Wendeln kaputt - kann kurzzeitig ein sehr hoher Strom fließen - da der durchbrennende Draht ja immer dünner wird. Der dadurch kurzzeitig auftretende hohe Strom kann den Alternator geschädigt haben.

Da dieser jetzt in Ordnung sein sollte - geht die Suche weiter. Prüfe das Heizelement und die mögliche Thermosicherung. Das Heizelement sollte über die beiden linken Leitungen in deinem Bild zu prüfen sein und die mögl. Thermosicherung ( Teil 16 ) über die beiden anderen Leitungen. Das Heizelement sollte einen Widerstand haben ( messbar mit einem Multimeter ). Ist dieser unendlich groß ist das gute Stück kaputt. Sollte dort aber ein möglicher plausibler Wert angezeigt werden - dann prüfe mal das Teil 16 per Widerstandsmessung.

Leider ist es sehr schwer, aus einem Bild auf irgendwelche elektrischen Bauteile zu schließen - geschweige denn die Schaltung zu verstehen!
Ich würde ausgehen von der Spannungsversorgung und diese durchprüfen. Kommt vom Alternator eine Spannung und liegt diese noch am Heizelement an - dann kannst du da weitersuchen. Leider kann niemand aus dem Bild schlussfolgern - wo ein möglicher Ein Schalter verbaut ist!
Prüfe also die Spannung vom Alternator ausgehend weiter. Kommt am Heizelement genug Spannung an - dann ist das zu prüfen!

Ich gehe bei der Suche immer der Leitung nach ( wenn ich keinen Schaltplan habe). Am Verbraucher kann Spannung anliegen ( ist den Wendel durchgebrannt - nützt das wenig)

Viel Erfolg!
Kurt_TigerSix105
Foren-Administrator
Beiträge: 1300
Registriert: 31. Oktober 2010, 21:51
Wohnort: 57629 Mörsbach Ww.
Kontaktdaten:

Re: Heizung läuft nicht, Explorer 80

Beitrag von Kurt_TigerSix105 »

Hallo zusammen,

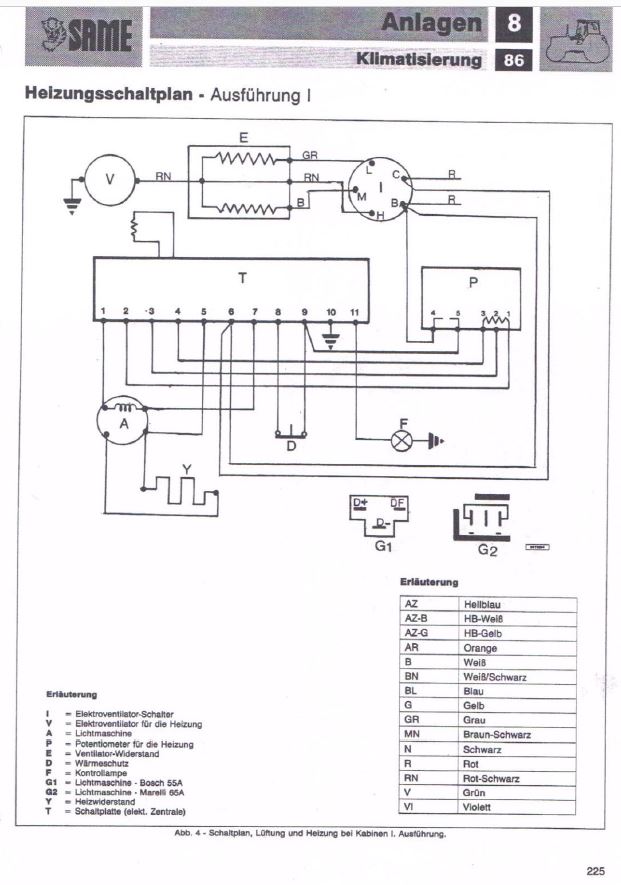
vielleicht helfen euch die beiden Dokumente ja weiter.
Schaltplan1.JPG
Schaltplan2.JPG
Viele Gruesse
Kurt

"Bei 99% aller Probleme ist die umfassende Beschreibung des Problems bereits mehr als die Hälfte der Lösung desselben."
andy23
Beiträge: 9
Registriert: 4. Januar 2022, 14:04

Re: Heizung läuft nicht, Explorer 80

Beitrag von andy23 »

Nein nach der Reparatur habe ich ihn nicht getestet. Geh halt mal davon aus, dass er funktioniert.

Ja das einfachste wird es sein, wenn sich der Elektriker sich das anschaut.
Aber vielen Dank für deine Tipps.

Da ja aus dem Alternator kein Strom raus kommt, wird vermutlich noch da ein Problem vorhanden sein. Sobald ich das fix weiß, ob der funktioniert, dann geht die Testerei weiter.



und vielen Dank für die Schaltplan Bilder.
Antworten

Zurück zu „elektrische Anlage“